Home » Свободная энергия » Бестопливные генераторы (БТГ) » Главная  Доставка  Контакты  О нас    
Сверхединичный генератор радиантного излучения для БТГ
Сверхединичный генератор радиантного излучения для БТГ

Сверхединичный генератор радиантного излучения для БТГ



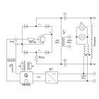
Далеко не все бестопливные генераторы (БТГ) запускаются сразу после сборки. Даже если схема собрана правильно и настроена, для запуска требуются первичные радиантные заряды.

В процессе работы схемы, радиантные заряды накапливаются и сохраняют активность в течение нескольких недель. Если БТГ уже поработал в СЕ режиме, то будет хорошо запускаться пока радиантные заряды не аннигилировали.

Если генератор настроен оптимально, то любая катушка, в том числе обычная однослойная, может стать источником потока. Чтобы получить прибавочную энергию, достаточно подключить к выводам катушки активную нагрузку. Чем больше витков в катушке, тем больше напряжение на выходе. При использовании многовитковых катушек Тесла, можно получить значительные по длине разряды.

Предлагается файл с описанием конструкции и принципа работы генератора. В устройстве нет сложных и дефицитных узлов.
2 + 7 =
Бестопливный генератор Капанадзе - гранатаБестопливный генератор Капанадзе - граната
БТГ Капанадзе Гантель (банка)БТГ Капанадзе Гантель (банка)
Бестопливный генератор IBG 50/500Бестопливный генератор IBG 50/500
БТГ от Чипа. Схема с описанием реальных процессовБТГ от Чипа. Схема с описанием реальных процессов
Генератор TPU Стивена МаркаГенератор TPU Стивена Марка

Полезная информация

Генератор Тариэля КапанадзеГенератор Тариэля Капанадзе
Схемы генераторов свободной энергииСхемы генераторов свободной энергии
Где и как купить БТГГде и как купить БТГ
Бестопливные генераторы ТеслаБестопливные генераторы Тесла

СВОБОДНАЯ ЭНЕРГИЯ+
Оригинальные конструкции. Купить готовое устройство или сделать своими руками