Home » Экономия топлива » Десульфатирующие устройства » Главная  Доставка  Контакты  О нас    
Зарядное устройство с десульфатацией
Зарядное устройство с десульфатацией

Зарядное устройство с десульфатацией



Простое зарядно-разрядное устройство с десульфатацией пластин для автомобильных аккумуляторных батарей своими руками.

Наиболее простой способ десульфатации автоморбильного аккумулятора это зарядка в тренировочном режиме, когда за один период сетевого напряжения происходит зарядка аккумулятора током в 5 -10 ниже емкости батареи, а за второй разрядка током в 50-100 раз ниже емкости батареи. Обычно, после десяти часов такого режима аккумуляторы с незначительной сульфатацией пластин приходит в норму.

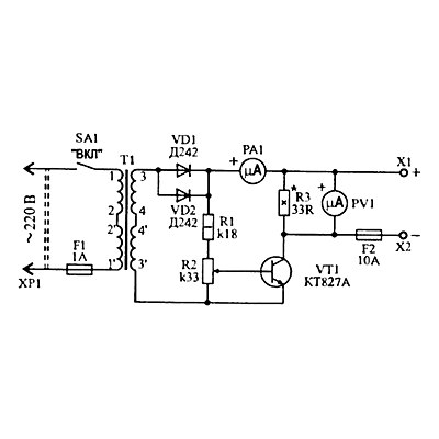
На рисунке показана схема простейшего устройства, реализующего такой режим.

Во время положительного полупериода на базе составного транзистора появляется открывающее напряжение, которое устанавливается резисторами R1 и R2. Транзистор открывается и через него на аккумулятор поступает зарядный ток. Величина этого тока зависит от степени открывания VT1, а значит от положения движка R2. Зарядный ток, протекающий через батарею измеряется амперметром РА1.

С переходом сетевого напряжения через нуль транзистор VT1 закрывается, и в течении отрицательной полуволны сетевого напряжения происходит разрядка аккумулятора через мощный резистор R3.

Вольтметр PV1 служит для наблюдения за напряжением на аккумуляторе.

Резистором R2 нужно установить такой ток, при котором напряжение на аккумуляторе не превышало бы 14,5 вольт. Если напряжение окажется больше, аккумулятор будет кипеть.

Трансформатор любой сетевой с выходным напряжением 16-20 Вольт и током не менее 3 А.

Данное десульфатирующее устройство не способно десульфатировать слишком запущенные аккумуляторы. Если аккумулятор потерял более 10% емкости (достаточно одной глубокой разрядки), восстановить его предложенным методом не удастся. В таком случае необходимо проводить импульсную десульфатацию.
2 + 7 =
отзывы
Валентин
А если аккумулятор сразу закипает, с ним можно что нибудь сделать?
отзывы
Админ
Закипает, значит имеется замыкание пластин. Такой аккумулятор не восстановится. Измеряйте напряжение. Если оно на 1-2 вольта не дотягивает до 12, значит наверняка замыкание в одной банке.
Оригинальное десульфатирующее ЗУОригинальное десульфатирующее ЗУ
Оригинальное супер самозарядное устройствоОригинальное супер самозарядное устройство

Полезная информация

Импульсное десульфатирующее ЗУИмпульсное десульфатирующее ЗУ
Простейшее зарядное устройствоПростейшее зарядное устройство

СВОБОДНАЯ ЭНЕРГИЯ+
Оригинальные конструкции. Купить готовое устройство или сделать своими руками